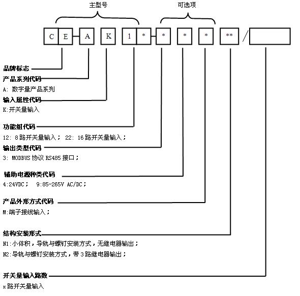
本产品是一款高性能的开关量输入测量模块,开关节点输入、输出与电源、通讯口之间实现全隔离,大大的提高了产品的可靠性,广泛应用于各种工业测控系统中,将测量的开关状态量信号通过RS485总线接口传送到相应的主机上,同时具有3路继电器输出,实现远程遥控,采用标准的MODBUS协议,可与各种PLC等设备直接相连。
资料下载² 输入开关类型 ----- 无源触点(干接点);
² 无源触点耐压 ----- ≥24VDC
² 数据输出 ----- 16/8路开关量状态,(逻辑”1”表示输入开关闭合, 逻辑”0”表示输入开关断开);
² 遥控输出 ----- 3路继电器输出(常闭触点,接点容量AC250V*5A);
² 输出接口 ----- RS-485:通讯距离:1200米、±15KV ESD保护;
² 波 特 率 ----- 1200、2400、4800、9600、19.2K bps;
² 刷新时间 ----- 100 mS;
² 隔离耐压 ----- 2500V DC;
² 额定功耗 ----- <750 mW(+24V);
² 辅助电源 ----- 24V DC或220V AC;
² 工作温度 ----- -20℃~+60℃;
² 安装方式 ----- 导轨或螺钉安装方式;


CE-AK*2-3*MN2型产品外观图

CE-AK*2-3*MN2型产品安装图

CE-AK*2-3*MN1型产品外观图

CE-AK*2-3*MN1型产品安装图

CE-AK22-34MN1 16路开关量直流供电接线参考图

CE-AK12-39MN1 8路开关量交流供电接线参考图

CE-AK22-39MN2 16路产品接线参考图(220V供电)
